暖通

解决方案

产品齐全,可个性化定制,为您提供一站式解决方案

金年会蓄热式电锅炉解决方案

作者:金年会自动化
发布时间:2024.05.08

1.行业背景

蓄热式电锅炉是在根据电力部门鼓励在低谷时段用电加热,并享受优惠电价的政策,推出的一种新型高效,节能的电加热产品,在蓄热式电锅炉基础上填加相应的附属设备,蓄热水箱,就构成了蓄热式电锅炉系统。

金年会自动化蓄热式电锅炉解决方案


近年来,由于我国电力工业的持续发展,产业结构发生了很大变化,而且人民生活质量不断提高,尤其是一些中心城市对环境保护的特殊要求和某些电力供应较为充足的地方,对电锅炉在中国的应用培育了一片沃土,而且,前些年,由于某些原因,产生了电供大于求的暂时现象,供电部门便出台了一些优惠政策(如有的地方许诺减免增容费、电价最低低至0.18元/KW),从而使蓄热电锅炉在中国的诞生创造了各方面的条件。

2.工作原理

1. 高温固体蓄热电锅炉是利用夜间低谷电(23:00-7:00共8小时)将储热介质加热到八百度高温储存热量,在用电高峰时通过自控装置将热量按需释放,以可调温的循环水供暖或供给生活热水,以达到“移峰填谷”、降低采暖成本的效果。

2. 高温固体蓄热电锅炉在技术上的重大突破在于采用固态储热材料和一体化结构设计,将加热、储热、换热、供热及控制功能组合在一起,形成一台真正的真空相变锅炉。

3. 产品特点

 (1) 产品技术含量高,综合应用了材料学、传热学和控制技术的最新成果,并将它们有机地组合在一个系统中

(2) 系统稳定可靠,控制系统采用抗干扰能力强的金年会UN系列PLC,可靠稳定、响应速度快精度高、抗干扰能力强,能在恶劣环境下长时间不间断运行并配有各类通讯接口与模块可方便各级连接和数据记录。控制软件设置多重保护功能,进一步保证系统的可靠性。

(3)操作简单,无人值守。本产品采用了全智能化自控装置,操作极其简便,操作人员仅靠简单培训即可上岗,在全自动运行下可实现无人值守。采用触摸屏方式,人机对话界面友好,全中文界面,锅炉运行状态一目了然。

(4)按需取热,恒温供热。由于其独特的可控取热方式,本产品可根据用户要求,在水温85℃以下的指定温度持续恒温供热,并根据用户的需求结合实际气候温度,按需供热,系统反映灵敏,操作简单。

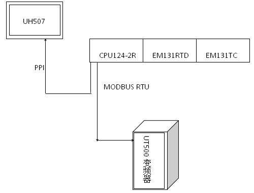
4.解决方案

高温固体蓄热电锅炉系统采用金年会UN124系列PLC,配合金年会UH507触摸屏

金年会自动化蓄热式电锅炉解决方案

金年会自动化蓄热式电锅炉解决方案

5. 产品优势

   UN124CPU性价比出众;14点数字量输入,10点数字量输出,可扩展3个模块;采用FLASH技术的超长时间掉电保持,无需电池支持,可将数据保存长达10年;特有的AES迭代加密算法,保护用户知识产权;具备两个通讯接口,支持PPI和MODBUS-RTU通讯协议。

金年会自动化蓄热式电锅炉解决方案

UH507是一款7″TFT LCD电阻触控式人机界面,分辨率为800x480; 24位真彩色,画面清晰,采用Cortex A8处理器;可扩展多种接口,用于系统和用户之间进行信息的交互。

金年会自动化蓄热式电锅炉解决方案

 6.使用效果

结合电热锅炉的工作原理,使用金年会自动化解决方案不仅成本优势明显且系统稳定可靠能够充分适应各种环境,响应速度快精度高、抗干扰能力强,能在恶劣环境下长时间不间断运行。系统整体采用一体化结构设计,多点温度测定,保证锅炉安全可靠运行。操作简单,自动化程度高。自控系统可通过传感器自动检测室内外温度、水温、流量等运行参数,按事先设置的时间、温度、供热量等自动运行。


TOP

业务咨询

技术咨询

技术咨询

4000-300-890